停電で冷蔵庫の中身が全滅した経験はありませんか?
我が家は2018年に発生した胆振東部地震で3日間の停電を経験。
照明やコンセント、冷蔵庫など全ての家電製品が長時間使えなくなりました。
このとき冷蔵庫の開け閉めを最小限にしたにも関わらず、いくつかの食品を腐らせてしまい処分する羽目に。。。
この経験から、
ポータブル電源を冷蔵庫のバックアップ電源として稼働させる仕組みを導入
することにしました。
今では、
『Jackery 2000 NEW』を分電盤に接続し冷蔵庫や他の家電を稼働
させています。
さらに太陽光発電と組み合わせることで、停電時でも安心して生活できる環境を実現しました。
この記事では、
停電時のバックアップ用として使えるポータブル電源の選び方
をお伝えします。
「どの機種を選べばいいの?」「本当に冷蔵庫が動くの?」そんな疑問に、すべて答えていきます。
目次
ポータブル電源で冷蔵庫のバックアップが必要な理由
近年、台風や地震などの災害が増えています。
停電のリスクが高まる中、冷蔵庫のバックアップ電源としてポータブル電源が注目
されています。
私自身、4種類のポータブル電源を使い分けながら、実際に冷蔵庫のバックアップ体制を整えてきました。
この章では、なぜ冷蔵庫にバックアップ電源が必要なのか、実体験を交えて解説していきます。
停電時に冷蔵庫の中身を守る重要性
停電が長引くと、冷蔵庫の中身がすべてダメになってしまうリスクがあります。
特に夏場の停電では、わずか数時間で食品が傷み始め、家族分の食材が無駄になることも珍しくありません。
私の住む北海道でも、過去に台風や地震による長時間停電が発生しています。
長時間の停電では、照明の確保や食材の保存が難しくなり困った経験がある方が多くいらっしゃるのでないでしょうか。
こんな経験から、
冷蔵庫のバックアップ電源の重要性を痛感し、ポータブル電源の導入を決意
したのです。
災害対策としてのバックアップ電源の役割
災害時のバックアップ電源は、単なる便利グッズではなく命を守る設備です。
冷蔵庫を動かせれば食材の保存ができ、避難生活が長期化しても自宅で過ごせる選択肢が生まれます。
実際に我が家では、
Jackery 2000 NEWを冷蔵庫に接続することで、停電時でも12時間以上の連続運転ができる仕組み
を導入しています。
さらに自作の太陽光発電システムと組み合わせることで、日中は充電しながら使えるシステムを構築。

天気の良い日が続けば、通常と変わらない生活を送ることが可能です。
我が家でバックアップ電源を導入したきっかけ
きっかけは、
2018年に発生した胆振東部地震による長時間の停電生活
です。
この時、
冷蔵庫や冷凍庫の食材がダメになってしまう事態
に陥りました。
食材がどれくらい痛んでいるかわからない、、、
小さい子供に食べさせるのは怖い、、、
もしお腹を壊しても、停電中なので病院に連れて行けない、、、
この経験から防災意識が高まり、まずは小型のポータブル電源を購入したのが始まりです。
現在では4機種を使い分け、分電盤への配線もDIYすることで、バックアップ用かつ節電用の電源システムを完成させました。
冷蔵庫のバックアップに必要なポータブル電源のスペック
冷蔵庫をバックアップするには、適切なスペックのポータブル電源選びが重要です。
容量不足や出力不足では、冷蔵庫が起動すらしない可能性があるので注意してください。
私は4機種のポータブル電源を実際に使い、それぞれの性能を検証してきました。
ここでは、
冷蔵庫バックアップに必要な具体的なスペック
について実体験をもとに詳しく解説します。
冷蔵庫の消費電力と必要な容量の計算方法
一般的な家庭用冷蔵庫の消費電力は、運転時で100〜200W程度です。
ただし、起動時には定格の3〜5倍の突入電流が発生するため、瞬間的には600W以上必要になります。
私の自宅の冷蔵庫で実測したところ、
運転中は約150W、起動時には約450Wの電力を消費
していました。
ただし、運転中常に150Wの電力を消費するわけではなく、
扉の開け閉めをしなければ40Wから70Wの消費電力しか発生しない時間帯もある
という感じです。
12時間稼働させるには、150W×12時間=1800Wh(1.8kWh)以上の容量があれば安心ということもわかりました。
出力2000W以上が必要な理由【実体験から解説】
冷蔵庫だけなら1000W程度の出力でも動きますが、実用性を考えると2000W以上が必須です。
理由は、
冷蔵庫以外の家電も同時に使いたい場面が必ず出てくるから
です。
冷蔵庫を動かしながら炊飯器でご飯を炊いたり、電子レンジで温めたりする必要があります。
Jackery 2000 NEWの定格出力2000Wなら、
冷蔵庫を稼働させながら他の家電が使えることを実証済み
です。
稼働時間の目安と容量選びのポイント
ポータブル電源の容量選びでは、何時間稼働させたいかを明確にすることが大切です。
容量1000Wh・・・約6〜7時間
容量2000Wh・・・約13〜14時間
容量3000Wh・・・約20時間
これが目安
私は当初700Whクラスを使っていましたが、長時間の停電には不十分だと感じました。
現在はJackery 2000 NEW(容量2042Wh)をメインに使い、必要に応じて太陽光パネルで充電しながら運用しています。
バックアップ用として重視すべき機能
バックアップ用途では、UPS機能(無停電電源装置)があると非常に便利です。
この機能があれば、
停電した瞬間に自動的にバッテリー給電へ切り替わる
ので冷蔵庫が止まることがありません。
私が使っているJackery 2000 NEWには、この機能が搭載されています。
さらにパススルー充電機能により、
太陽光パネルで充電しながら同時に家電へ給電
することが可能。
これらの機能を駆使すれば長期間の停電にも対応できます。
関連記事「Jackery 2000 NEW の徹底レビュー」では、メリットやデメリット、正直な使い心地を紹介しています。
実際に使った4機種のポータブル電源を徹底比較
私はこれまでに4機種のポータブル電源を購入し、それぞれの特徴を実際に使って検証してきました。
各メーカーごとに強みと弱みがあり、用途によって最適な機種が変わります。
ここでは、
『ホンダ LiB-AID E500』、『Jackery 2000 NEW』、『JVC BN-RB37-C』、『EcoFlow RIVER MAX』
の4機種を冷蔵庫バックアップの観点から比較します。
実際に使ってみて分かった、リアルな使用感をお伝えしていきます。
Jackery 2000 NEW【冷蔵庫バックアップの本命】
Jackery 2000 NEWは、私が最も信頼している冷蔵庫バックアップ用ポータブル電源です。
容量2042Wh、定格出力2000Wというスペックで、冷蔵庫を12時間以上稼働させられます。
| 項目 | 内容 |
|---|---|
| 製品名 | Jackery ポータブル電源 2000 New |
| バッテリー容量 | 約 2,042 Wh(約2.04 kWh) |
| 定格出力 | 2,200 W |
| 瞬間最大出力 | 4,400 W |
| バッテリータイプ | リン酸鉄リチウムイオン電池(LiFePO₄) |
| 寸法(幅×奥行×高さ) | 約 335 × 264 × 292 mm |
| 重量 | 約 17.9 kg |
| 出力ポート | – ACコンセント ×3(100 V/60 Hz)- USB-C ×2- USB-A ×2- シガーソケット(DC12 V)×1 |
| 入力(充電方法) | ACコンセント、ソーラーパネル、シガーソケットに対応 |
| 充電時間(目安) | – AC充電:約 1.7 時間– ソーラー充電:約 2〜3時間(条件による) |
| サイクル寿命 | 約 4,000回(容量80%維持) |
| 周波数 | 50/60 Hz(自動対応) |
| 正弦波出力 | 対応(純正弦波インバーター) |
| 騒音レベル | 低騒音(ファン作動時のみ小音) |
| 動作温度範囲 | -10℃〜40℃(推奨) |
| 保証期間 | 5年間保証(メーカー登録時) |
現時点(2025年)で、2000Wh以上あるポータブル電源の中で最軽量モデル。
片手で持ち運べる重量とサイズ感。電気を使いたい場所に簡単に移動させることができます。
車への積み込みも一人で可能
ホンダ LiB-AID E500【信頼性重視の選択肢】
ホンダ リベイドは、自動車メーカーならではの堅牢性と信頼性が魅力です。
容量は377Wh程度とやや控えめですが、品質の高さは4機種の中でもトップクラスだと感じます。
私は主に短時間のバックアップや、屋外での使用、精密機器の電源として利用しています。
ただし、価格が高めで冷蔵庫の長時間バックアップには容量不足を感じるのが正直なところです。
| 項目 | 内容 |
|---|---|
| 内蔵バッテリー容量 | 約 377 Wh |
| 定格出力 | 300 W(VA表記あり) |
| 最大出力 | 500 W(VA) |
| 出力波形 | 正弦波インバーター搭載(高品質な電気供給) |
| 交流コンセント(AC100 V)出力口数 | 2口 |
| USB出力端子(DC5 V)数 | 2口 |
| 本体寸法(全長×全幅×全高) | 約 266 × 182 × 248 mm |
| 本体重量 | 約 5.3 kg |
| 周波数 | 50/60 Hz(切替スイッチ付き) |
| 充電時間 | 約 6時間(AC充電器使用時) |
| 運転時間の目安 | 300W出力時:約1時間/500W出力時:約35分 |
JVC BN-RB37-C【コスパと性能のバランス】
JVCのポータブル電源は、価格と性能のバランスが非常に優れています。
私が保有しているのは持ち運びに便利なコンパクトタイプなので、冷蔵庫バックアップには使えません。
スマホやノートパソコンの充電、サーキュレーターなど消費電力の小さい家電で利用しています。

ノートパソコンやモバイルプリンターの電源として使える
初めてポータブル電源を購入する方や、予算を抑えたい方には特におすすめできる選択肢です。
| 項目 | 内容 |
|---|---|
| 製品名 | JVC ポータブル電源 BN-RB37-C |
| バッテリー容量 | 約 375 Wh(104,400 mAh) |
| バッテリー種類 | リチウムイオン電池 |
| 定格出力(AC) | 200 W |
| 瞬間最大出力(AC) | 約 400 W |
| 出力波形 | 正弦波(AC出力) |
| 出力ポート構成 | – ACコンセント ×1(100 V/2 A・60Hz) – USB-A ×2(5 V/2.4 A、合計最大24 W) – シガーソケット(DC12 V/10 A)×1(DC最大120 W) |
| 寸法(幅 × 高さ × 奥行) | 約 231 × 168 × 134 mm |
| 重量 | 約 3.6 kg |
| 充電時間(ACアダプター使用時) | 約 12.5時間 |
| 保証期間 | 24か月(2年) |
EcoFlow RIVER MAX【機能性と拡張性】
EcoFlowは、充電速度の速さと拡張性の高さが際立つメーカーです。
急速充電に対応しており、わずか1〜2時間でフル充電できるモデルもあります。
アプリ連携機能も充実しており、スマホから電力状況を確認することが可能です。
私が愛用しているリバープロは定格600W、容量720Whでめちゃくちゃ使いやすいモデル。
アウトドアで100Vを使いたい!テレビやパソコン、間接照明の電源として使いたい!など
いろんな用途で利用できます。
ですが、
AC出力ボタンが側面にある、コンセント口の間隔が狭くて使いにくい
というデメリットを感じています。

ポータブル電源選びでは、出力ボタンの配置やコンセント口の配置まで確認しましょう。
| 項目 | 内容 |
|---|---|
| 製品名 | EcoFlow RIVER Pro |
| バッテリー容量 | 約 720 Wh(28.8 V) |
| 定格出力(AC) | 約 600 W(連続) |
| 瞬間最大出力(サージ) | 約 1,200 W(X-Boostモード) |
| バッテリータイプ | リチウムイオン電池 |
| 寸法(幅 × 奥行 × 高さ) | 約 28.9 × 18.0 × 23.5 cm(11.4 × 7.1 × 9.3 in) |
| 重量 | 約 7.2〜7.6 kg(16.8 lb) |
| 出力ポート構成 | – ACコンセント ×3 – USB-A ×2(通常) – USB-A(高速充電) ×1 – USB-C ×1(100W対応) – 車用12Vシガーソケット(DCソケット)×1 – DC 5521 ×2ポート |
| 入力(充電方法) | – AC充電:最大約 660 W(100-120 V) – ソーラー充電:最大約 200 W(10-25V DC、12A) – 車両(DC12/24V)充電対応 |
| 充電時間(AC時) | 約 1.6時間で0→100%(AC入力時) |
| サイクル寿命 | 約 800回サイクル(容量の80%維持目安) |
| 動作温度範囲 | 充電時:0〜45℃(32〜113°F)放電時:約 -20〜45℃(-4〜113°F) |
| 波形 | 純正弦波インバーター搭載(AC出力) |
| 保証期間 | 約 24ヶ月 |
4機種比較表と冷蔵庫バックアップに最適な機種
保有している4機種の比較表がこちら
| 項目 | Jackery 2000 NEW | LiB-AID E500 | JVC BN-RB37-C | EcoFlow RIVER Pro |
|---|---|---|---|---|
| 価格(税込) | 239,800円 ※セール時:約12万円前後 | 88,000円 | 45,000円前後 | 79,800円 |
| 容量 | 2,042Wh(45,600mAh) | 377Wh(約300Wh相当) | 375Wh(104,400mAh) | 720Wh(200,000mAh) |
| 定格出力 | 2,200W(瞬間最大4,400W) | 300W(最大500W) | 200W(瞬間最大400W) | 600W(瞬間最大1,200W) |
| サイズ(mm) | 約335×264×292 | 約266×182×248 | 約231×168×134 | 約289×180×235 |
| 重量 | 約17.9kg | 約5.3kg | 約3.6kg | 約7.6kg |
| 特徴 | ・2000Whクラス最軽量 ・リン酸鉄リチウム ・UPS機能搭載 ・4000回充放電可能 | ・ホンダ製の信頼性 ・正弦波インバーター ・コンパクト設計 | ・国内メーカー品質 ・軽量コンパクト ・日本語表記 | ・X-Boost機能 ・容量拡張可能 ・急速充電対応 ・アプリ連携 |
4機種を実際に使った結果、
冷蔵庫バックアップに最も適しているのはJackery 2000 NEW
でした。
理由は、
容量・出力・信頼性・操作性のバランスが最も優れていたから
です。
ホンダは信頼性が高いものの容量不足、JVCは扱いやすいが容量不足、EcoFlowは高機能だが価格が高めという印象を受けました。
私の場合、
メイン機としてJackery 2000 NEW、サブ機としてエコフローという組み合わせで運用
しています。
コストと性能のバランスを考慮して組み合わせましょう。
Jackery 2000 NEWで冷蔵庫をバックアップした実践レポート
ここからは、私が実際にJackery 2000 NEWを使って冷蔵庫をバックアップした経験を詳しくお伝えします。
接続方法から稼働時間、さらには分電盤へのDIY配線まで、リアルな実践内容を公開。
これから冷蔵庫のバックアップを考えている方に、具体的なイメージを持っていただける内容です。
実際に使って分かったメリットとデメリットも包み隠さず紹介するので是非参考にしてみてください。
接続方法と配線のセッティング手順
冷蔵庫とポータブル電源の接続は、基本的にはコンセントに差し込むだけで完了します。
ただし私は、分電盤で電気を切り替えて通電させています。
具体的には、
冷蔵庫回線を電源切替器分電盤に含ませる
です。
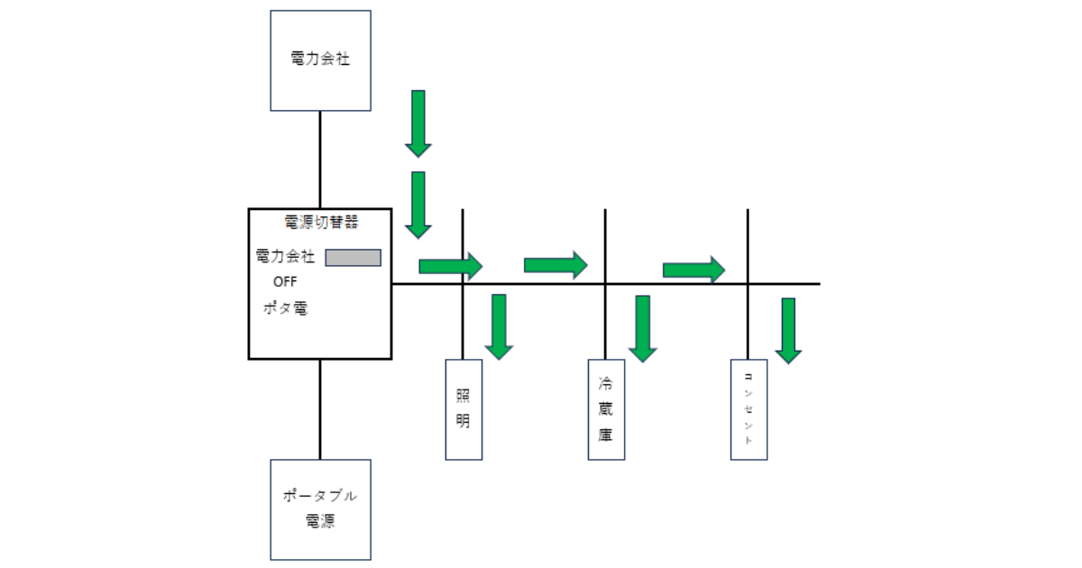
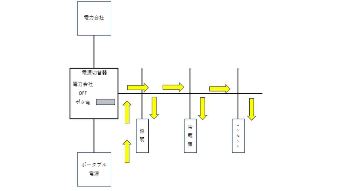
配線図はこんな感じ

電源切替器を「電力会社」に設定しているときの電気の流れです。
電源切替器を「ポータブル電源」に切替えたときの電気の流れがこちら

見栄え良く配線図通りの設備を施工する自信がなかったので電気工事屋さんにお願いしました。
こんな感じ

DIYするなら電気工事士の資格が必要な作業なので注意しましょう。
実際の稼働時間と電力消費データ
Jackery 2000 NEWで冷蔵庫を動かしたところ、フル充電から約14時間の連続稼働が可能でした。
冷蔵庫の消費電力は平均で約120W、容量2042Whなので理論上は14時間程度という計算と一致します。
夏場は冷蔵庫の稼働頻度が上がり、約12時間程度に短縮されました。
我が家は太陽光パネル(175W×3枚)を接続しているため、日中は充電しながら使うことで実質的に無制限での運用を実現しています。
分電盤へのDIY配線で実現した電源切替システム
私が構築した電源切替システムでは、
電力会社の電気とポータブル電源の電気を切り替える
ことができます。
使い方がこちら
①電源切替器と繋がっているコンセントに電気を加圧
②電源切替器を操作する

めちゃくちゃ簡単
日頃は節電用としてポータブル電源の電気を活用しています。
使ってみて分かったメリットとデメリット
メリットは、
何といっても停電時の安心感が圧倒的に高まったこと
です。
冷蔵庫が止まる心配がなくなり、食材の廃棄や買い出しの手間から解放されました。
一方デメリットは、
初期投資が高額になることと、設置スペースの確保が必要なこと
です。
また、定期的なメンテナンスやバッテリーの劣化も考慮する必要がありますが、それを差し引いても導入する価値は十分にあると実感しています。
ポータブル電源で冷蔵庫以外にも使える大型家電
ポータブル電源の魅力は、冷蔵庫だけでなく様々な大型家電に使える汎用性の高さです。
私はJackery 2000 NEWを使って、電子レンジ、ドライヤー、炊飯器など消費電力の大きい家電も動かしています。
出力2000W以上のモデルなら、ほとんどの家電製品を問題なく使用することが可能。
ここでは、実際に私が試した家電と、その使用感を詳しくお伝えします。
電子レンジ・ドライヤー・炊飯器での使用実績
電子レンジは消費電力が1000〜1500Wと高いですが、Jackery 2000 NEWなら余裕で動かせます。
電子レンジでお弁当を温めたり、炊飯器で3合のご飯を炊くことも可能。
ドライヤーも1200W程度の製品を問題なく使用でき、朝の身支度も通常通り行えました。
これらの家電が使えることで、停電時でも普段に近い生活を維持できることが分かりました。
2000W以上の出力で動かせる家電一覧
2000W以上の出力があれば、ほぼすべての一般家電を動かすことができます。
- 冷蔵庫
- 電子レンジ
- 炊飯器
- ドライヤー
- 電気ケトル
- ホットプレート
- 掃除機
- エアコン
日常生活で使う家電のほとんどをカバーできるため、災害時の生活レベルを大きく向上させることができます。
まとめ:冷蔵庫バックアップに最適なポータブル電源の選び方
ここまで、私の実体験をもとに冷蔵庫のバックアップ用ポータブル電源について解説してきました。
4機種を使い比べた結果、
最も重要なのは容量・出力・信頼性のバランス
です。
初心者の方でも失敗しないよう、選び方のポイントを最後にまとめます。
購入前にぜひチェックしていただきたい項目も紹介しますので、参考にしてください。
初心者におすすめの機種と容量
初めてポータブル電源を購入する方には、
Jackery 2000 NEWまたはJVCの2000Wクラスの大容量電源
をおすすめします。
理由は、
操作がシンプルで分かりやすく、冷蔵庫バックアップに必要十分な性能を持っているから
です。
容量は最低でも1500Wh以上、できれば2000Wh以上を選ぶと、長時間の停電にも対応できます。
私も最初は大容量のポータブル電源は高額になってしまうという理由から小容量から始めましたが、
結局大容量モデルを買い直すことになってしまった。
どんな家電でも使えた方が絶対に使い勝手がいい
これから初めてポータブル電源を購入すると言う方でも、最初から余裕のあるモデルを選ぶことをおすすめします。
予算別のおすすめポータブル電源
予算10万円以下ならJVCの1500Whクラス、15万円前後ならJackery 2000 NEW、20万円以上ならEcoFlowの拡張可能モデルがおすすめです。
私の経験では、冷蔵庫バックアップを真剣に考えるなら、最低15万円程度の予算は確保したいところです。
安価なモデルは容量不足や出力不足で結局使えないケースが多く、買い直しになる可能性があります。
長期的な投資と考えれば、多少高くても性能の良いモデルを選んだ方が、結果的にコストパフォーマンスは高くなります。
購入前に確認すべきチェックリスト
ポータブル電源選びでチェックすべき項目がこちら
- 容量(Wh)
- 定格出力(W)
- UPS機能の有無
- 充電時間
- 重量
- 保証期間
ポータブル電源は高額で決して安い買い物ではありません。
後悔がないよう上記の項目は必ず確認してください。
特にUPS機能があるかどうかは、冷蔵庫バックアップにおいて重要なポイントです。
また、太陽光パネルでの充電を考えている方は、対応パネルの種類と充電効率も確認しておきましょう。
私は4機種を使う中でこれらのポイントの重要性を痛感しています。
購入前にしっかりチェックすることで、後悔のない選択ができるはずです。

